Как подключить обогрев стекла от 2410 на 24?
- Автор
- Сообщение
-
Не в сети
- Заглянувший

- Сообщения: 26
- Зарегистрирован: Пн июн 01, 2009 9:17 am
- Автомобиль: ГАЗ 24
- Откуда: VL 125 RUS
- Благодарил (а): 2 раза
- Поблагодарили: 1 раз
Как подключить обогрев стекла от 2410 на 24?
Досталось мне стекло от 2410 с подогревом, а на 24ке такого нету, вот собственно вопрос как его подключить? Реле или еще что нужно?
_________________
Волга, ты меня удивляешь! =)
Волга, ты меня удивляешь! =)
-
Не в сети
- Освоившийся

- Сообщения: 232
- Зарегистрирован: Чт окт 22, 2009 18:38 pm
- Автомобиль: GAZ-24
- Откуда: Украина - Ровно
- Благодарил (а): 1 раз
- Поблагодарили: 4 раза
Re: Как подключить обогрев стекла от 2410 на 24?
Купи хорошую, мощную кнопку, что не перегревалась, выводи от нее провода,я к замку зажигания подключил как и магнитолу , и аккуратненько тяни к заднему стеклу провода
Я себе так сделал работает очень хорошо, потом с электриком где-то через месяц проконсультировался, сказал что нормуль
Я себе так сделал работает очень хорошо, потом с электриком где-то через месяц проконсультировался, сказал что нормуль
_________________
ГАЗ-24, двигатель2401, датчик Холла, ЦЗ+сигналка, ГБО + АИ92 ВУТ 2410
Старая Волга, как старый солдат - всё время ранена, но не убита.
ГАЗ-24, двигатель2401, датчик Холла, ЦЗ+сигналка, ГБО + АИ92 ВУТ 2410
Старая Волга, как старый солдат - всё время ранена, но не убита.
-
Не в сети
- Заглянувший

- Сообщения: 26
- Зарегистрирован: Пн июн 01, 2009 9:17 am
- Автомобиль: ГАЗ 24
- Откуда: VL 125 RUS
- Благодарил (а): 2 раза
- Поблагодарили: 1 раз
Re: Как подключить обогрев стекла от 2410 на 24?
Если я правильно все понял то один вывод со стекла на кузов надежно, а другой на + через хорошую кнопку? Какой ток примерно кстати обогрев берет?
_________________
Волга, ты меня удивляешь! =)
Волга, ты меня удивляешь! =)
-
Не в сети
- Освоившийся

- Сообщения: 232
- Зарегистрирован: Чт окт 22, 2009 18:38 pm
- Автомобиль: GAZ-24
- Откуда: Украина - Ровно
- Благодарил (а): 1 раз
- Поблагодарили: 4 раза
Re: Как подключить обогрев стекла от 2410 на 24?
Честно? Не знаю, у меня получилось что всю вот эту штуку подключил через 15 амперный предохранитель, и работает, при включении обогрева на не работающем двигателе стрелка амперметра стоит и не шевелиться, так что скорей за все ток потребления не большой.
Добавлю что пользуюсь уже пол года такой схемой подключения и пока переделывать не буду. Неплохо себя зарекомендовала, а там поживем увидим
Забыл добавить ко всему к той же кнопке в паралели у меня подключен обогрев зеркал заднего вида
Добавлю что пользуюсь уже пол года такой схемой подключения и пока переделывать не буду. Неплохо себя зарекомендовала, а там поживем увидим
Забыл добавить ко всему к той же кнопке в паралели у меня подключен обогрев зеркал заднего вида
_________________
ГАЗ-24, двигатель2401, датчик Холла, ЦЗ+сигналка, ГБО + АИ92 ВУТ 2410
Старая Волга, как старый солдат - всё время ранена, но не убита.
ГАЗ-24, двигатель2401, датчик Холла, ЦЗ+сигналка, ГБО + АИ92 ВУТ 2410
Старая Волга, как старый солдат - всё время ранена, но не убита.
-
Не в сети
- Почетный форумчанин

- Сообщения: 2432
- Зарегистрирован: Вт май 15, 2007 20:01 pm
- Автомобиль: ГАЗ-24 1971г
- Откуда: Украина, Севастополь
- Благодарил (а): 85 раз
- Поблагодарили: 14 раз
- Контактная информация:
Re: Как подключить обогрев стекла от 2410 на 24?
Есть специальный рубильник с хитрым переключнием и тремя положениями.
Переключается также как и свет (вытягиванием)
У меня такой лежит ждет подключения. Пока не знаю куда впихнуть...
Переключается также как и свет (вытягиванием)
У меня такой лежит ждет подключения. Пока не знаю куда впихнуть...
-
Не в сети
- Волговод со стажем

- Сообщения: 1342
- Зарегистрирован: Вт сен 22, 2009 22:35 pm
- Автомобиль: ГАЗ 2401 75г
- Откуда: РБ, Минск
- Благодарил (а): 1 раз
- Поблагодарили: 29 раз
Re: Как подключить обогрев стекла от 2410 на 24?
Просто мимо амперметра запиталиLostSoul2007 писал(а):при включении обогрева на не работающем двигателе стрелка амперметра стоит и не шевелиться, так что скорей за все ток потребления не большой.
-
Не в сети
- Заглянувший

- Сообщения: 26
- Зарегистрирован: Пн июн 01, 2009 9:17 am
- Автомобиль: ГАЗ 24
- Откуда: VL 125 RUS
- Благодарил (а): 2 раза
- Поблагодарили: 1 раз
Re: Как подключить обогрев стекла от 2410 на 24?
Ну 5 ампер не так много, кнопку сразу с лампочкой куплю, к счастью у нас магазинов радиотоваров хватает и кнопок всяких разных полно! =)
А кто что думает насчет обдува заднего стекла, оставить или убрать если поставлю стекло с обогревом?
А кто что думает насчет обдува заднего стекла, оставить или убрать если поставлю стекло с обогревом?
_________________
Волга, ты меня удивляешь! =)
Волга, ты меня удивляешь! =)
-
Не в сети
- Заслуженный участник форума

- Сообщения: 4936
- Зарегистрирован: Пт окт 05, 2007 10:54 am
- Автомобиль: ГАЗ-24, 77год. ВАЗ-1117.
- Откуда: Новочеркасск, Ростовская обл.
- Благодарил (а): 113 раз
- Поблагодарили: 242 раза
Re: Как подключить обогрев стекла от 2410 на 24?
Так от провода обдува и запитай! Он и подключен от зажигания, и тумблер 5А выдержит. Обдув срежешь - туда запаску можно засовывать.
_________________
ГАЗ-24, 77год, 290т.км. Без наворотов. В ожидании ремонта кузова...
ГАЗ-24, 77год, 290т.км. Без наворотов. В ожидании ремонта кузова...
-
Не в сети
- Заглянувший

- Сообщения: 26
- Зарегистрирован: Пн июн 01, 2009 9:17 am
- Автомобиль: ГАЗ 24
- Откуда: VL 125 RUS
- Благодарил (а): 2 раза
- Поблагодарили: 1 раз
Re: Как подключить обогрев стекла от 2410 на 24?
Вот, то что надо! Как я сам не додумался сразу, спасибо, будем пробовать!
_________________
Волга, ты меня удивляешь! =)
Волга, ты меня удивляешь! =)
-
Не в сети
- Заслуженный участник форума

- Сообщения: 4388
- Зарегистрирован: Сб апр 11, 2009 0:43 am
- Автомобиль: ГАЗ-24 1981год Темно-зелёная Бетси
- Откуда: Россия, Рязань
- Благодарил (а): 6 раз
- Поблагодарили: 39 раз
Re: Как подключить обогрев стекла от 2410 на 24?
О, тема в тему.
Значит так. стекло с обогревом поселилось и у меня. как подключал.
С центральной плюсовой коробки то есть с акума взял питение через реле. к этому реле подключил родной переключатель. повесил на провод идущий к стаклу предохранитель на 20а.
и индикаторный зелененький светодиод прилепил в незаметном несте на двухсторонний скотч. если включаеш обогрев стрелка амперметра отклоняется. светодиод из потайного места освещает весь салон нах . вот так.
Значит так. стекло с обогревом поселилось и у меня. как подключал.
С центральной плюсовой коробки то есть с акума взял питение через реле. к этому реле подключил родной переключатель. повесил на провод идущий к стаклу предохранитель на 20а.
и индикаторный зелененький светодиод прилепил в незаметном несте на двухсторонний скотч. если включаеш обогрев стрелка амперметра отклоняется. светодиод из потайного места освещает весь салон нах . вот так.
_________________
Я понял, в чем ваша беда. - Вы слишком серьезны. Серьезное выражение лица – вовсе не признак ума.Все глупости на земле совершались именно с этим выражением лица... Улыбайтесь, господа... Улыбайтесь...
Я понял, в чем ваша беда. - Вы слишком серьезны. Серьезное выражение лица – вовсе не признак ума.Все глупости на земле совершались именно с этим выражением лица... Улыбайтесь, господа... Улыбайтесь...
-
Не в сети
- Заслуженный участник форума

- Сообщения: 4936
- Зарегистрирован: Пт окт 05, 2007 10:54 am
- Автомобиль: ГАЗ-24, 77год. ВАЗ-1117.
- Откуда: Новочеркасск, Ростовская обл.
- Благодарил (а): 113 раз
- Поблагодарили: 242 раза
Re: Как подключить обогрев стекла от 2410 на 24?
А реле это включается от зажигания?
при желании, можно индикацию завести на панель приборов , там есть свободные лампочки без символов, зеленая и красная.
при желании, можно индикацию завести на панель приборов , там есть свободные лампочки без символов, зеленая и красная.
_________________
ГАЗ-24, 77год, 290т.км. Без наворотов. В ожидании ремонта кузова...
ГАЗ-24, 77год, 290т.км. Без наворотов. В ожидании ремонта кузова...
-
Не в сети
- Заслуженный участник форума

- Сообщения: 4388
- Зарегистрирован: Сб апр 11, 2009 0:43 am
- Автомобиль: ГАЗ-24 1981год Темно-зелёная Бетси
- Откуда: Россия, Рязань
- Благодарил (а): 6 раз
- Поблагодарили: 39 раз
Re: Как подключить обогрев стекла от 2410 на 24?
ну да. от зажигания. я ж говорю что используем стандартный тумблер. а он от зажигания. У меня лента и свободных лампочек нету.
_________________
Я понял, в чем ваша беда. - Вы слишком серьезны. Серьезное выражение лица – вовсе не признак ума.Все глупости на земле совершались именно с этим выражением лица... Улыбайтесь, господа... Улыбайтесь...
Я понял, в чем ваша беда. - Вы слишком серьезны. Серьезное выражение лица – вовсе не признак ума.Все глупости на земле совершались именно с этим выражением лица... Улыбайтесь, господа... Улыбайтесь...
-
Не в сети
- Волговод со стажем

- Сообщения: 1358
- Зарегистрирован: Сб сен 27, 2008 13:41 pm
- Автомобиль: Kia Sportage SL, УАЗ-3151
- Откуда: Йошкар-Ола
- Благодарил (а): 14 раз
- Поблагодарили: 11 раз
Re: Как подключить обогрев стекла от 2410 на 24?
А у вас разве не по три контакта на стекле?
или вы сразу все нити врубаете? 
-
Не в сети
- Заслуженный участник форума

- Сообщения: 4388
- Зарегистрирован: Сб апр 11, 2009 0:43 am
- Автомобиль: ГАЗ-24 1981год Темно-зелёная Бетси
- Откуда: Россия, Рязань
- Благодарил (а): 6 раз
- Поблагодарили: 39 раз
Re: Как подключить обогрев стекла от 2410 на 24?
у моего обогревы два положения либо все включено либо все выключено. а нафиг больше то? 
_________________
Я понял, в чем ваша беда. - Вы слишком серьезны. Серьезное выражение лица – вовсе не признак ума.Все глупости на земле совершались именно с этим выражением лица... Улыбайтесь, господа... Улыбайтесь...
Я понял, в чем ваша беда. - Вы слишком серьезны. Серьезное выражение лица – вовсе не признак ума.Все глупости на земле совершались именно с этим выражением лица... Улыбайтесь, господа... Улыбайтесь...
-
Не в сети
- Волговод со стажем

- Сообщения: 1358
- Зарегистрирован: Сб сен 27, 2008 13:41 pm
- Автомобиль: Kia Sportage SL, УАЗ-3151
- Откуда: Йошкар-Ола
- Благодарил (а): 14 раз
- Поблагодарили: 11 раз
Re: Как подключить обогрев стекла от 2410 на 24?
у меня 3 положения. 1-выкл, 2-половина нитей, 3- все нити
-
Не в сети
- Заслуженный участник форума

- Сообщения: 2196
- Зарегистрирован: Пн апр 13, 2009 20:45 pm
- Автомобиль: ГАЗ-2401
- Благодарил (а): 1 раз
- Поблагодарили: 2 раза
Re: Как подключить обогрев стекла от 2410 на 24?
Буду в гараже - посмотрю как у меня. У меня кнопка выведена вообще у коленок переднего пассажира.
_________________
Орбит с экстрактом БСК - и ваши зубы снова как новенькие.
Орбит с экстрактом БСК - и ваши зубы снова как новенькие.
-
Не в сети
- Заслуженный участник форума

- Сообщения: 4893
- Зарегистрирован: Ср авг 19, 2009 17:55 pm
- Автомобиль: ГАЗ-24 1979
- Откуда: Санкт-Петербург
- Благодарил (а): 50 раз
- Поблагодарили: 45 раз
Re: Как подключить обогрев стекла от 2410 на 24?
Тоже подумываю как нить поставить стекло с нитями, оно уже припасено.
Зачем что то мудрить с дополнительными проводами и кнопками?
Можно ведь просто подключить обогрев вместо вентилятора обдува?
Зачем что то мудрить с дополнительными проводами и кнопками?
Можно ведь просто подключить обогрев вместо вентилятора обдува?
_________________
ГАЗ 24 сине-серая 1979 год
Красный салон
КПП 5ст 3110
Перед - шары 31105
Зад - мост 31105 + стабилизатор
Электрика - проводка хитровыкрученная Лексом:) + спарка карлсонов от ШНивы
Моя анкета viewtopic.php?t=69287
ГАЗ 24 сине-серая 1979 год
Красный салон
КПП 5ст 3110
Перед - шары 31105
Зад - мост 31105 + стабилизатор
Электрика - проводка хитровыкрученная Лексом:) + спарка карлсонов от ШНивы
Моя анкета viewtopic.php?t=69287
-
Не в сети
- Волговод со стажем

- Сообщения: 1342
- Зарегистрирован: Вт сен 22, 2009 22:35 pm
- Автомобиль: ГАЗ 2401 75г
- Откуда: РБ, Минск
- Благодарил (а): 1 раз
- Поблагодарили: 29 раз
Re: Как подключить обогрев стекла от 2410 на 24?
Одно другому не мешает - без вентилятора не отпотевает нижняя часть стекла что создает некоторые неудобства при движении задом - кормы не видно.Наиль писал(а):Можно ведь просто подключить обогрев вместо вентилятора обдува
-
Не в сети
- Заслуженный участник форума

- Сообщения: 5978
- Зарегистрирован: Сб сен 04, 2010 20:38 pm
- Автомобиль: ГАЗ 2410 1986 г.р.
- Откуда: Украина . Дн-ская обл . Павлоград.
- Благодарил (а): 20 раз
- Поблагодарили: 238 раз
Re: Как подключить обогрев стекла от 2410 на 24?
3 положения :Guliver писал(а):у меня 3 положения. 1-выкл, 2-половина нитей, 3- все нити
1- выкл
2- малая мощность (обе половины включены последовательно )
3- полная мощность (обе половины включены параллельно )
-
Не в сети
- Заслуженный участник форума

- Сообщения: 4388
- Зарегистрирован: Сб апр 11, 2009 0:43 am
- Автомобиль: ГАЗ-24 1981год Темно-зелёная Бетси
- Откуда: Россия, Рязань
- Благодарил (а): 6 раз
- Поблагодарили: 39 раз
Re: Как подключить обогрев стекла от 2410 на 24?
старый провод старая изоляция большой ток. спокойнее проложить новый провод правильного сечения и жить спокойно. я так и сделал. моторчик спилил болгаркой т..к туда легла запаска. родной тумблер и разгрузочное реле решили проблему. вот только изоляцию у провода ника не сделаю двойную. но вроде лежит хорошо. не трется.
_________________
Я понял, в чем ваша беда. - Вы слишком серьезны. Серьезное выражение лица – вовсе не признак ума.Все глупости на земле совершались именно с этим выражением лица... Улыбайтесь, господа... Улыбайтесь...
Я понял, в чем ваша беда. - Вы слишком серьезны. Серьезное выражение лица – вовсе не признак ума.Все глупости на земле совершались именно с этим выражением лица... Улыбайтесь, господа... Улыбайтесь...
-
Не в сети
- Заслуженный участник форума

- Сообщения: 4893
- Зарегистрирован: Ср авг 19, 2009 17:55 pm
- Автомобиль: ГАЗ-24 1979
- Откуда: Санкт-Петербург
- Благодарил (а): 50 раз
- Поблагодарили: 45 раз
Re: Как подключить обогрев стекла от 2410 на 24?
Можно поподробнее?
Какое должно быть сечение провода и какое конкретно реле?
Кстати, ещё вопрос: на самих нитях получается должно быть 3 контакта?
Какое должно быть сечение провода и какое конкретно реле?
Кстати, ещё вопрос: на самих нитях получается должно быть 3 контакта?
_________________
ГАЗ 24 сине-серая 1979 год
Красный салон
КПП 5ст 3110
Перед - шары 31105
Зад - мост 31105 + стабилизатор
Электрика - проводка хитровыкрученная Лексом:) + спарка карлсонов от ШНивы
Моя анкета viewtopic.php?t=69287
ГАЗ 24 сине-серая 1979 год
Красный салон
КПП 5ст 3110
Перед - шары 31105
Зад - мост 31105 + стабилизатор
Электрика - проводка хитровыкрученная Лексом:) + спарка карлсонов от ШНивы
Моя анкета viewtopic.php?t=69287
-
Не в сети
- none
- Сообщения: 2949
- Зарегистрирован: Пн июл 16, 2007 22:49 pm
- Откуда: Воронеж-Москва
- Благодарил (а): 6 раз
- Поблагодарили: 15 раз
Re: Как подключить обогрев стекла от 2410 на 24?
На них и так 3 контакта: 2 слева, 1 посередине справа.Наиль писал(а): на самих нитях получается должно быть 3 контакта?
_________________
Вы не стесняйтесь - вы спрашивайте. Я расскажу.
Вы не стесняйтесь - вы спрашивайте. Я расскажу.
-
Не в сети
- Заслуженный участник форума

- Сообщения: 4893
- Зарегистрирован: Ср авг 19, 2009 17:55 pm
- Автомобиль: ГАЗ-24 1979
- Откуда: Санкт-Петербург
- Благодарил (а): 50 раз
- Поблагодарили: 45 раз
Re: Как подключить обогрев стекла от 2410 на 24?
какой из них минус?Таргитай писал(а):На них и так 3 контакта: 2 слева, 1 посередине справа.Наиль писал(а): на самих нитях получается должно быть 3 контакта?
_________________
ГАЗ 24 сине-серая 1979 год
Красный салон
КПП 5ст 3110
Перед - шары 31105
Зад - мост 31105 + стабилизатор
Электрика - проводка хитровыкрученная Лексом:) + спарка карлсонов от ШНивы
Моя анкета viewtopic.php?t=69287
ГАЗ 24 сине-серая 1979 год
Красный салон
КПП 5ст 3110
Перед - шары 31105
Зад - мост 31105 + стабилизатор
Электрика - проводка хитровыкрученная Лексом:) + спарка карлсонов от ШНивы
Моя анкета viewtopic.php?t=69287
-
Не в сети
- none
- Сообщения: 2949
- Зарегистрирован: Пн июл 16, 2007 22:49 pm
- Откуда: Воронеж-Москва
- Благодарил (а): 6 раз
- Поблагодарили: 15 раз
Re: Как подключить обогрев стекла от 2410 на 24?
Наиль, без разницы. Это ж нагревательный элемент, ему по барабану полярность.
_________________
Вы не стесняйтесь - вы спрашивайте. Я расскажу.
Вы не стесняйтесь - вы спрашивайте. Я расскажу.
-
Не в сети
- Заслуженный участник форума

- Сообщения: 5978
- Зарегистрирован: Сб сен 04, 2010 20:38 pm
- Автомобиль: ГАЗ 2410 1986 г.р.
- Откуда: Украина . Дн-ская обл . Павлоград.
- Благодарил (а): 20 раз
- Поблагодарили: 238 раз
Re: Как подключить обогрев стекла от 2410 на 24?
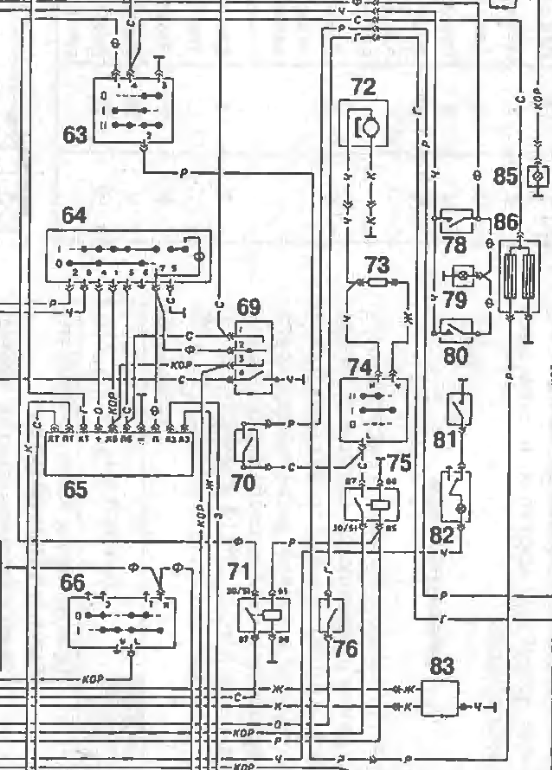
Если на два режима - тогда вот так как в 2410 сделано : Зы. номиналы - от фонаря .Таргитай писал(а):Наиль, без разницы. Это ж нагревательный элемент, ему по барабану полярность.
Участок схемы с обогревом : 63 - переключатель обогрева; 86 - обогрев; 71 - реле включения обогрева .
-
Не в сети
- Заслуженный участник форума

- Сообщения: 4893
- Зарегистрирован: Ср авг 19, 2009 17:55 pm
- Автомобиль: ГАЗ-24 1979
- Откуда: Санкт-Петербург
- Благодарил (а): 50 раз
- Поблагодарили: 45 раз
Re: Как подключить обогрев стекла от 2410 на 24?
Scy.thian спасибо за схемы
А всё таки вопрос остался открытым: какого сечения нужно брать провод?
Там получается от торпеды нужно 2 жилы новые тянуть к заднему стеклу?
А всё таки вопрос остался открытым: какого сечения нужно брать провод?
Там получается от торпеды нужно 2 жилы новые тянуть к заднему стеклу?
_________________
ГАЗ 24 сине-серая 1979 год
Красный салон
КПП 5ст 3110
Перед - шары 31105
Зад - мост 31105 + стабилизатор
Электрика - проводка хитровыкрученная Лексом:) + спарка карлсонов от ШНивы
Моя анкета viewtopic.php?t=69287
ГАЗ 24 сине-серая 1979 год
Красный салон
КПП 5ст 3110
Перед - шары 31105
Зад - мост 31105 + стабилизатор
Электрика - проводка хитровыкрученная Лексом:) + спарка карлсонов от ШНивы
Моя анкета viewtopic.php?t=69287
-
Не в сети
- Заслуженный участник форума

- Сообщения: 2633
- Зарегистрирован: Пн сен 27, 2010 15:13 pm
- Автомобиль: Ford Mustang
- Откуда: Торонто/Москва
- Благодарил (а): 106 раз
- Поблагодарили: 192 раза
Re: Как подключить обогрев стекла от 2410 на 24?
Я взял провод сечением 2.5мм.
Подключил через релюшку и через включатель печьки т.е. при включении печи срабатывает разгрузочная релюха и включается обогрев стекла.
Подключил через релюшку и через включатель печьки т.е. при включении печи срабатывает разгрузочная релюха и включается обогрев стекла.
_________________
General Волга V8 5.7L - SOLD
General Волга V8 5.7L - SOLD
-
Не в сети
- Заслуженный участник форума

- Сообщения: 5978
- Зарегистрирован: Сб сен 04, 2010 20:38 pm
- Автомобиль: ГАЗ 2410 1986 г.р.
- Откуда: Украина . Дн-ская обл . Павлоград.
- Благодарил (а): 20 раз
- Поблагодарили: 238 раз
Re: Как подключить обогрев стекла от 2410 на 24?
Наиль писал(а):Scy.thian спасибо за схемы![]()
А всё таки вопрос остался открытым: какого сечения нужно брать провод?
Там получается от торпеды нужно 2 жилы новые тянуть к заднему стеклу?
2,5 мм2 с головой хватит . Тут падение напряжения не столь важно , как термическая устойчивость изоляции .
гласит:Правила устройства электроустановок (ПУЭ) — один из основных действующих документов, регламентирующий устройство и безопасное использование электроустановок в России и некоторых странах СНГ.
1)ВЫБОР СЕЧЕНИЙ ПРОВОДНИКОВ ПО НАГРЕВУ
Для медных многожильных проводов сечением 2,5 мм2, с виниловой изоляцией , в пучке до 8 штук предельно-допустимый ток по термической устойчивости в пределах 21...27 А .
2) ВЫБОР СЕЧЕНИЯ ПРОВОДНИКОВ ПО ЭКОНОМИЧЕСКОЙ ПЛОТНОСТИ ТОКА , по которой плотность тока для меди 2,5 мм2 ограничена на уровне 3,5 А/мм2=8,75 А
т.е. по любому , с головой хватит.
-
Не в сети
- Заслуженный участник форума

- Сообщения: 4388
- Зарегистрирован: Сб апр 11, 2009 0:43 am
- Автомобиль: ГАЗ-24 1981год Темно-зелёная Бетси
- Откуда: Россия, Рязань
- Благодарил (а): 6 раз
- Поблагодарили: 39 раз
Re: Как подключить обогрев стекла от 2410 на 24?
ну да где то 2-2.5
вот только надо сразу в гофру запихать. я все никак не запихаю. и зачем тянуть 2 провода? или это для 2х позиционной схемы? если да то надо 2 а если нет то один. и на массу куда нибудь.
вот только надо сразу в гофру запихать. я все никак не запихаю. и зачем тянуть 2 провода? или это для 2х позиционной схемы? если да то надо 2 а если нет то один. и на массу куда нибудь.
_________________
Я понял, в чем ваша беда. - Вы слишком серьезны. Серьезное выражение лица – вовсе не признак ума.Все глупости на земле совершались именно с этим выражением лица... Улыбайтесь, господа... Улыбайтесь...
Я понял, в чем ваша беда. - Вы слишком серьезны. Серьезное выражение лица – вовсе не признак ума.Все глупости на земле совершались именно с этим выражением лица... Улыбайтесь, господа... Улыбайтесь...
-
Не в сети
- Волговод со стажем

- Сообщения: 1342
- Зарегистрирован: Вт сен 22, 2009 22:35 pm
- Автомобиль: ГАЗ 2401 75г
- Откуда: РБ, Минск
- Благодарил (а): 1 раз
- Поблагодарили: 29 раз
Re: Как подключить обогрев стекла от 2410 на 24?
Да нафига этот экономный режим обогрева через виток? Все сразу запитываем, че лишние провода плодить 

